Woning verhuren

Contact met de makelaar

Deze woning is gevonden buiten ons eigen netwerk. Met de knop hieronder kom je direct bij de aanbieder terecht.

Nieuw

Te huur: Huis Jonge Linde 12 in Ouderkerk aan de Amstel

Bekijk kaart
1191 RJ (Ouderkerk aan de Amstel)
€ 3.500 per maand
  • 129 m²
  • 7 kamers
  • Gestoffeerd

Beschrijving

Deze hoekwoning is gelegen in het pittoreske Ouderkerk aan de Amstel – een plek waar landelijke rust en moderne luxe elkaar ontmoeten. Hier woon je te midden van groen, met de Amstel, de Ouderkerkerplas en het sfeervolle dorpscentrum op loopafstand. En dat terwijl je in slechts 20 minuten in hartje Amsterdam staat.

Ruimte, licht en comfort:
Deze ruime hoekwoning biedt alles wat een modern gezin zich kan wensen. Met vier slaapkamers, een studeerkamer met eigen ingang, een inloopkast, een badkamer en een gastentoilet, is er volop leefruimte.
De lichte woonkamer is bijzonder royaal – dankzij ramen aan drie zijden stroomt het daglicht de woning binnen. De zonnige achtertuin op het zuidoosten is een heerlijke plek om te ontspannen, van ontbijt in de ochtendzon tot zomeravonden met vrienden.

Praktisch en energiezuinig:
De woning verkeert in uitstekende staat en is de afgelopen jaren zorgvuldig onderhouden en gemoderniseerd:

  • Inbouwoven (2024)
  • Close-in boiler in de keuken (2024)
  • Nieuwe mechanische ventilatiebox (2024)
  • Vernieuwde meterkast met 3-fase aansluiting (2024)
  • 6 Zonnepanelen (2024, totaal 2730 Wp)
  • HR CV-ketel (jaarlijks onderhouden)

Met energielabel A, uitstekende isolatie en de ligging op de zon is dit een woning met lage energielasten en hoog wooncomfort.

Slimme indeling en veel bergruimte:
Naast de inloopkast beschikt de woning over een handige trapkast, een ruime buitenberging met elektra en extra bergruimte op de bovenste verdieping. Alles wat je nodig hebt, heeft hier zijn plek.

Ideale ligging:
De buurt is kindvriendelijk, rustig en groen. Er is ruime gratis parkeergelegenheid direct naast de woning – ook voor bezoekers. Ouderkerk ligt bovendien gunstig ten opzichte van Schiphol, Amsterdam-Zuidoost en Amstelveen, met goede OV-verbindingen en snelle toegang tot de uitvalswegen.

Kortom:
Jonge Linde 12 is een unieke combinatie van ruimte, comfort, licht en rust – met de stad binnen handbereik. Een ideale gezinswoning voor wie luxe en landelijke charme zoekt zonder concessies te doen aan bereikbaarheid.

Meer woninginformatie bekijken?

Log in of registreer gratis.

Overdracht

Huurprijs
€ 3.500 per maand
Aangeboden sinds
28-10-2025
Status
Te huur
Beschikbaar
Per direct
Interieur
Gestoffeerd
Onderhoudsstaat
Goed

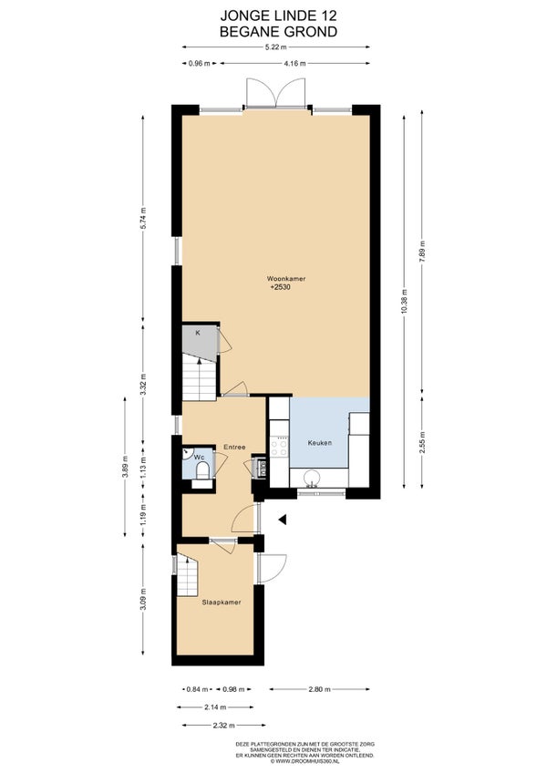
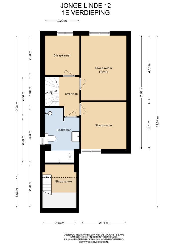
Oppervlakte en inhoud

Woonoppervlakte
129 m²
Perceeloppervlakte
123 m²
Inhoud
467 m³

Bouw

Type woning
Huis
Soort woning
Eindwoning, Eengezinswoning
Soort bouw
Bestaande bouw
Bouwjaar
1987
Ligging
  • Aan een rustige weg
  • In een woonwijk

Indeling

Aantal kamers
7
Aantal slaapkamers
5
Aantal badkamers
1
Aantal woonlagen
3
Voorzieningen
  • Kabel TV
  • Dakkapel
  • Jacuzzi
  • Mechanische ventilatie
  • Buitenzonwering
  • Douche
  • Bergruimte
  • Toilet
  • Wasruimte

Buitenruimte

Balkon
Niet aanwezig
Tuin
Aanwezig (38 m², gelegen op het zuidoosten)
Tuinbeschrijving
achtertuin, voortuin
Dakterras
Niet aanwezig

Energie

Isolatie
Dubbele beglazing, Dakisolatie, Muurisolatie
Verwarming
CV-ketel
Warm water
CV-ketel, Elektrische boiler
Cv-ketel
Intergas HRE (Gas, Eigendom)
Energielabel
A

Bergruimte

Schuur/Berging
Aanwezig
Omschrijving
Vrijstaand hout

Parkeergelegenheid

Aanwezig
Ja
Soort parkeergelegenheid
Openbaar

Garage

Aanwezig
Nee
Meld een probleem met deze woning
Contact met de makelaar Bel